宜信同城网交流论坛

 找回密码
 立即注册
开启左侧

【干货】常见人脸识别终端安装、接线大盘点

[复制链接]
发表于 2023-2-19 17:46:23 | 显示全部楼层 |阅读模式 来自 LAN


人脸识别终端在人员管控、考勤打卡以及人流量密集的安检场所有着广泛的用途,今年在疫情期间更是兼顾了人脸识别和体温检测、提醒戴口罩功能等等。


1615439684fc70b9b132b7fb4271c6b0.gif

人脸识别终端依靠深度学习算法,识别速度快、准确率高,支持人脸识别、指纹、卡片、卡片和指纹等多种验证方式。人脸识别门禁系统采用以太网架构TCP/IP通讯方式,结合人脸、指纹、密码、卡片识别等技术及计算机网络技术,来实现身份识别、门禁通行等功能。


本期康康将为大家带来人脸识别终端专题,首先我们给大家盘点一下海康威视常见的人脸识别终端安装和接线


1629526effb9f83ef433f319671f38f0.png


DS-K1T671系列

DS-K1T672系列

DS-K1T641系列

DS-K1T642系列

DS-K1T671-3XF系列


DS-K1T671

系列

ba63d10059018e5c838fbeeafd865bd9.png
a3f4264267e8b9a6358073a196d701eb.gif

尺寸


bdf90ce796587a06c76755cb5c16b043.png
9c2498899824f56dcd0af91c2effa322.png

(点击图片可放大查看)

858a9e73f68e0efb39bf0e41c53f7722.gif

外观

775691e8d86a0a8577f54eb6536e0d5f.png


e8fa2c38f70c249687953832b5eb271d.gif

安装

01


① 在墙上开孔,并安装86盒。

② 将安装挂板固定在86盒上。

③再用四枚配件包中的螺丝将安装挂板固定在墙面上。

3512291ad604dd8a87de43ccf1732ec4.png


注:本产品出货不带86盒。

tips


将外接设备线缆与排线线缆连接,整理线缆,确定出线方式。


注意

tips1

若设备安装在室外,接线后,需在接线出口处点玻璃胶,以防止雨水进入。


注意

tips2

若设备带指纹模块或身份证阅读模块,需将指纹模块或身份证阅读模块插入主板下方凹槽中。

02


① 将设备自上而下扣挂在安装挂板上,并确保挂板下方突起部分插入设备背部凹槽处。


使用两枚紧固螺丝(SC-M4X14.5TP10-SUS)起入设备左右两侧的孔位,固定设备与安装挂板。


7d7444eb2bb8caeebca06cb13eff1c01.png

固定设备

f49beb4a161c47313e345a82e8c8f422.png

打玻璃胶


③安装完成后,在设备靠近墙的四周打玻璃胶,防止雨水进入。


48be643cf976d30d305e560086a981d3.gif

接线

08ddc534a4f63f6d280c9e220af01f86.png


79a014eded2c5b3ea648ef5b105ee799.gif


DS-K1T672

系列

e851ca3a50e63f6d0f83b2c192fbc46f.png
58201349de0bf5f89a93d9222eafa832.gif

尺寸

e73e7ef9cebb9b6d02dbf4647edfa634.png


6146937d1ad4e9142a3a20faa7b6a187.gif

外观

28aabbf83f6ec2a8e436a1e0ef547e3a.png


96ff149768daf3f05028238150e7082d.gif

安装

01


① 在墙上开孔,并安装86盒。


② 用两枚螺丝(Pa4×25)将安装挂板固定在86盒上。


a49f5d1dfdd606b410a61a1a75410246.png

安装86盒

37311c71f6bf8ab9ddc6f8e4c6536212.png

安装挂板


③整理线缆,确定出线方式。

02


① 将设备与挂板对齐后平放入挂板,并确保挂板下方突起部分插入设备背部凹槽处。


② 使用1枚螺丝(KM3×6)旋入设备左右底部的孔位,固定设备与安装挂板。


58ab37cddcdd09694106b3b30d428ba6.png

安装设备

acc12a930a04fd5fc903ab2bf2ec8f7b.png

固定设备

ad7d1ace3a61430831459c95ff907884.gif

接线

5b01442b604ad36f540bc5adc60510be.png


dc716f69d6136088984d394904d0642e.gif


DS-K1T641

系列

82e7d33f0371dc483e633f7c50f313ea.png
7eea47c46e4da8ba6e8ac6038a7fba68.gif

尺寸


2a190ac2100a48d28f25d177eabbb828.png


f921e9fa75f434480db7b13d625704f0.gif

外观


fee0d2eedcbf4bee4459f2adbd3c4178.png


注:需使用的网线的网口过大,可使用转接线

c49dfdafa23f9cec423e101368f5472f.png


d6b0b5f6e71db0667c8cc2748be3930a.gif

安装

安装墙体应承受沿设备重心向下施加设备3倍重量的力,设备安装装置没有损坏,设备不脱落。

01


① 确保墙上已预埋86盒,使用配件螺丝包中的2颗螺丝(SC-K1M4×6-SUS)将转接板固定在86盒上。


0f2ab53a008a725eb1f4997409af88cb.png

预埋86盒

9430b3e8511e8c2925092766bbb9e717.png

固定转接板


②将外接设备线缆与排线线缆连接,整理线缆,确定出线方式。

02


① 使用4颗螺丝(KA4×22-SUS)将安装挂板固定在转接板上,将设备平放入挂板,并向下滑动。

ef7aef5c56a2256cbdeddf21c425d666.png

固定安装挂板

6f89f3690847f94cd84a7b0996a59045.png

挂扣设备


② 用1枚螺丝(SC-KM3X6-H2-SUS)固定设备与安装挂板。

完成安装后,在设备后面板与墙壁连接处(左、右、上)打玻璃胶。


46723957c98fe9f045d98c5936312029.png

固定设备

187a52e9f10f7766f85ee723845c0a53.png

打侧面玻璃胶

7a53503856e815c5b1964f5c084c2ed2.gif

接线

1fc28f30b0926667cb816e3ace4ddb2a.png


9b0316668c976f007e8cd2906c1660cd.gif


DS-K1T642

系列

1ebf2896f75be9d9ffc743eecd17618f.png
cf36586042ed9b79ffda4527832a07ca.gif

尺寸


ccb1fed941b53d1df5f4acc9bc16be47.png
cae0dcc0845d43da6c56b986c189e985.gif

外观


c72857b5cf35430c58c9f3fc32febe4c.png


注:需使用的网线的网口过大,可使用转接线

fa78275ebfc25d688c118adca0d484eb.png


9dabc80126e1117b2dc400d8691f641a.gif

安装

安装墙体应承受沿设备重心向下施加设备3倍重量的力,设备安装装置没有损坏,设备不脱落。

01



根据安装贴纸上的基准线,将安装贴纸贴在距离地面基准线1.4米处。根据安装贴纸,使用配件螺丝包中的4颗螺丝(SC-KA4x25-SUS)将安装挂板固定在墙面上。


343db563593ab4c0aacaf2a9d4347cb3.png

安装贴纸

04cd33eb822502ba26c0b50e1be33580.png

固定安装挂板


②将外接设备线缆与排线线缆连接,整理线缆,确定出线方式。

02


将设备与挂板对齐,并将设备平放入挂板。用1枚螺丝(KM3X6-H2-SUS)固定设备与安装挂板。

92850d47c4dbd4fd53a2c7325a62081c.png

挂扣设备

8ce80a94d689be4e17351c9f19fc6790.png

固定设备


aa106117d592f91646a5d85f580a1301.gif

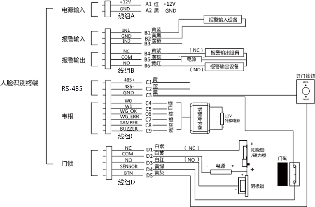
接线

673ef575c7fb8abd0276dcfb72e8c0f5.png


dd80d014fcb5ce56e83aad22203ee690.gif


DS-K1T671-3XF系列

e0372f4fa9a3fefb366c5855161337ce.png
f6f42b1479bd61c250251335b1f6f778.gif

尺寸


2b758418c4284160ae54d944938a1499.png



563f15be8587b26108e8f3593c6307e0.png


b6c5e5bafa61795f548fd9e6618c66af.gif

外观

0a7c3b6856a7595004e9565087e3d4b3.png
09bc13a9dbf135a39cd8999f5050e792.gif

安装

95c26d2c1a5fb138cbc5da61c709778d.png

内置一体式

①在墙上开孔,并安装86盒。

②用4枚配件包中的螺丝将安装挂板固定在86盒上,将外接设备线缆与排线线缆连接,整理线缆,确定出线方式。

③将设备自上而下扣挂在安装挂板上,并确保挂板下方突起部分插入设备背部凹槽处。

④使用2枚M4紧固螺丝起入设备左右两侧的孔位,固定设备与安装挂板。


89c5cb422c69a2ed3b5547ab732cced7.png

安装设备

c5ff7db3de71b64585f6c53a34ecc537.png

固定设备


注:本产品出货不带86盒。

2ddc6ac644b861f4c7bc497800fc1074.png

外置一体式

①在墙上开孔,并安装86盒。

②将测温模块连接线绕过安装挂板后,将泡棉贴在安装挂板上,确保连接线夹在泡棉中心缝隙中。

③ 再用4枚配件包中的螺丝将安装挂板固定在86盒上。将外接设备线缆与排线线缆连接,整理线缆,确定出线方式。

④将设备自上而下扣挂在安装挂板上,并确保挂板下方突起部分插入设备背部凹槽处。

⑤使用两枚紧固螺丝(SC-M4X14.5TP10-SUS)起入设备左右两侧的孔位,固定设备与安装挂板。


d6bb8028aba6e6cf019ab96c5b0dae7a.png

安装设备

bd11fa31a52b8a13f62bca9d2fdc06ae.png

固定设备


注:本产品出货不带86盒。

1a5a69c3ce9ea6a70579927a75f21bbd.gif

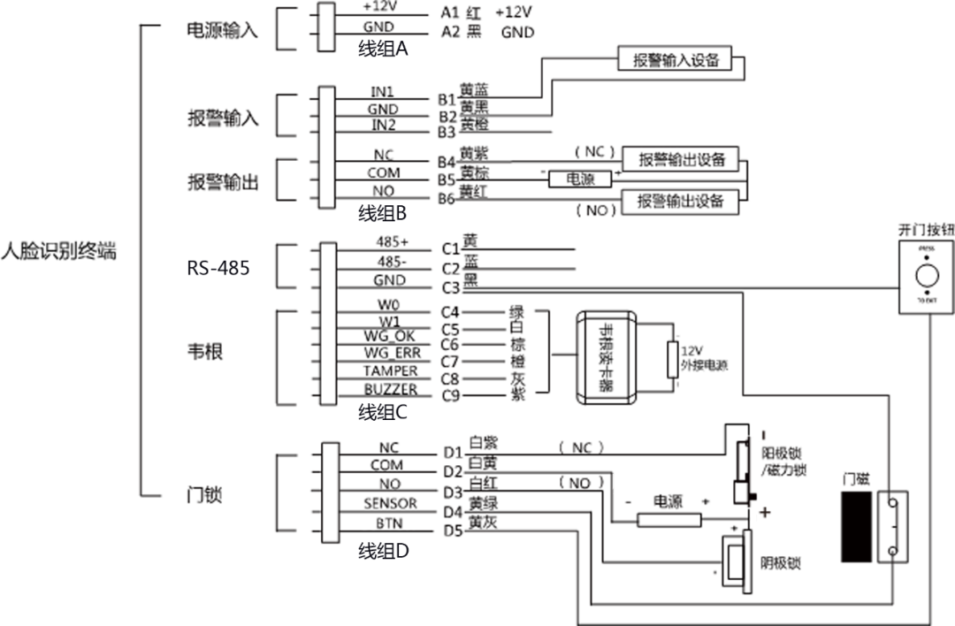
接线

5d099d01fd07a64019d696dc65743961.png


3b5ae00bca59107d40613048b4f70087.png


今天的知识分享你学会了吗?


5dbb474f1a25b25844a83aca0e933445.jpg


想要学习更多知识,点

在看


4e6f87bd9165da13c06e3e6bfd8ba59e.gif
宜信网交流论坛 - 版权声明 1、在发表言论时,请遵守当地法律法规。主题所有言论纯属个人意见,与本站立场无关。
2、本站所有主题由作者发表,作者享有帖子相关版权,其他单位或个人使用、转载或引用本文时必须征得作者同意并注明来源于宜信网
3、如本帖侵犯到任何版权问题,请立即告知本站,本站将及时予与删除并致以最深的歉意。
4、帖子不遵守当地法律法规、广告、人身攻击等情况时,宜信网管理人员有权不事先通知发贴者而删除本文。
您需要登录后才可以回帖 登录 | 立即注册

本版积分规则

QQ|Archiver|手机版|小黑屋|宜信同城网交流论坛 ( 闽ICP备19021048号 )|站点地图

GMT+8, 2026-3-27 18:30 , Processed in 0.188617 second(s), 15 queries , Redis On.

Powered by Discuz! X3.4

Copyright © 2001-2020, Tencent Cloud.

快速回复 返回顶部 返回列表